1
/
of
9
Uploader
RANGE ROVER LP P38/A 1994-2002 Full Manual Set – Repair & Maintenance Manual and ELECTRICAL TROUBLESHOOTING MANUAL
RANGE ROVER LP P38/A 1994-2002 Full Manual Set – Repair & Maintenance Manual and ELECTRICAL TROUBLESHOOTING MANUAL
Regular price
38,00 zł PLN
Regular price
Sale price
38,00 zł PLN
Taxes included.
Shipping calculated at checkout.
Quantity
Couldn't load pickup availability
WORKSHOP REPAIR SERVICE MANUAL + ELECTRICAL TROUBLESHOOTING MANUAL RANGE ROVER LP P38/A (1994-2002) IN PDF FORMAT (1933 PAGES) AVAILABLE AS DOWNLOADABLE LINK.
The do-it-yourself RANGE ROVER P38 owner will find this manual indispensable as a source of detailed maintenance and repair information for both BMW Diesel and Rover V8 engines.
ENGINE
Petrol
-4.0 L Rover V8
-4.6 L Rover V8
Diesel
-2.5 L BMW M51 I6
TRANSMISSION
-4-speed automatic
-5-speed manual
WHAT'S INSIDE ?
Detailed sub-steps expand on repair procedure information
Notes, cautions and warnings throughout each chapter pinpoint critical information.
Numbered instructions guide you through every repair procedure step by step.
Bold figure number help you quickly match illustrations with instructions.
Detailed illustrations, drawings and photos guide you through every procedure.
Enlarged inset helps you identify and examine parts in detail.
Numbered table of contents easy to use so that you can find the information you need fast.
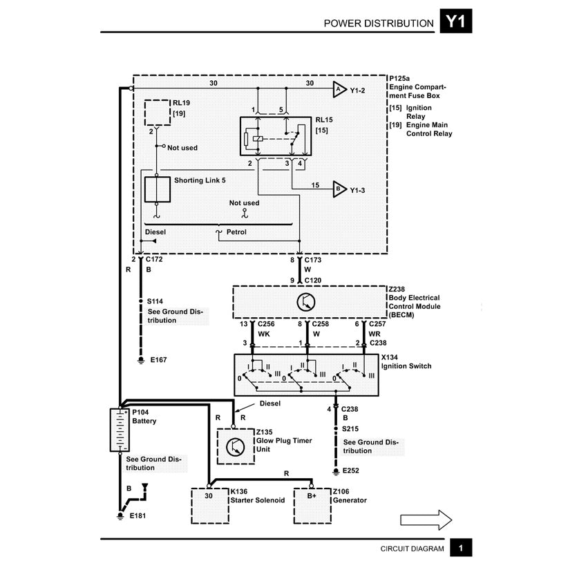
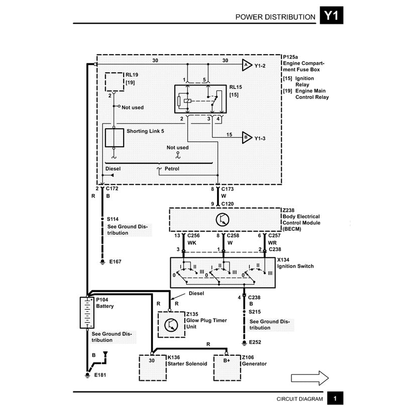
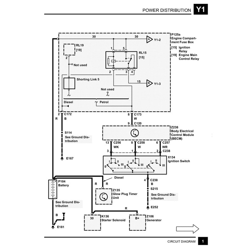
This manual also makes it easy to diagnose and repair problems with your machines electrical system.
Troubleshooting and electrical service procedures are combined with detailed wiring diagram for ease of use.
Share








