1
/
of
9
Uploader
TOYOTA 4RUNNER N120/N130 1990-1995 Full Manual Set – Repair & Maintenance Manual
TOYOTA 4RUNNER N120/N130 1990-1995 Full Manual Set – Repair & Maintenance Manual
Regular price
38,00 zł PLN
Regular price
Sale price
38,00 zł PLN
Taxes included.
Shipping calculated at checkout.
Quantity
Couldn't load pickup availability
TOYOTA 4RUNNER N120/N130 (1990-1995) SERVICE WORKSHOP MANUAL FOR OFFLINE VIEWING AND PDF FORMAT SUPPLIED AS DOWNLOADABLE LINK
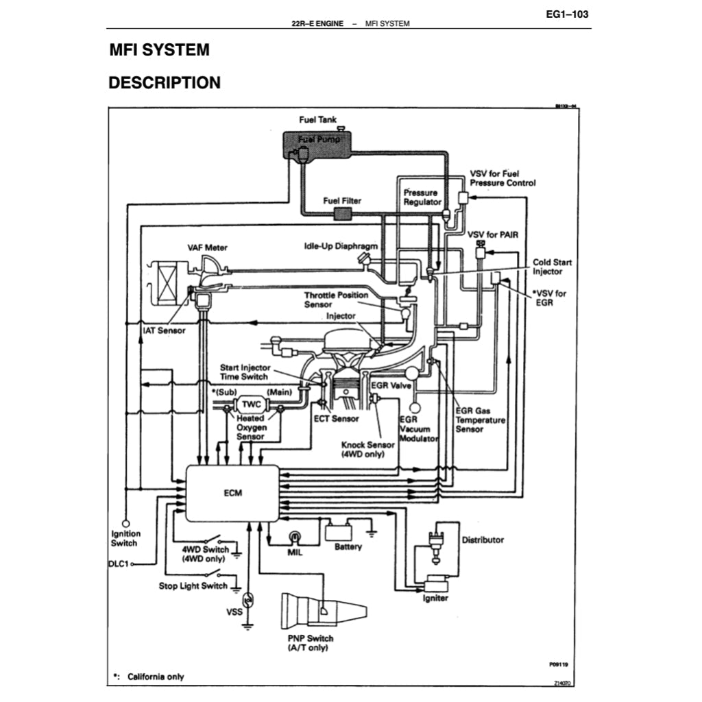
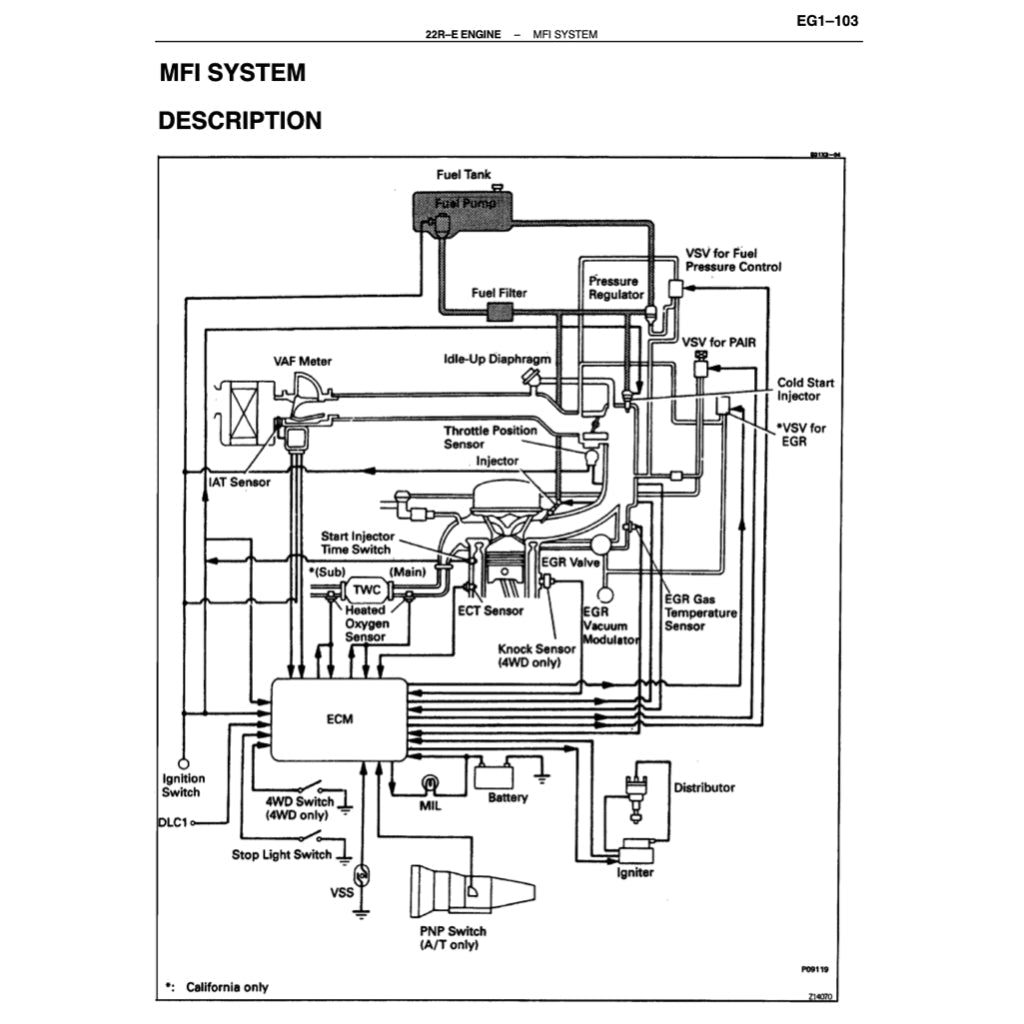
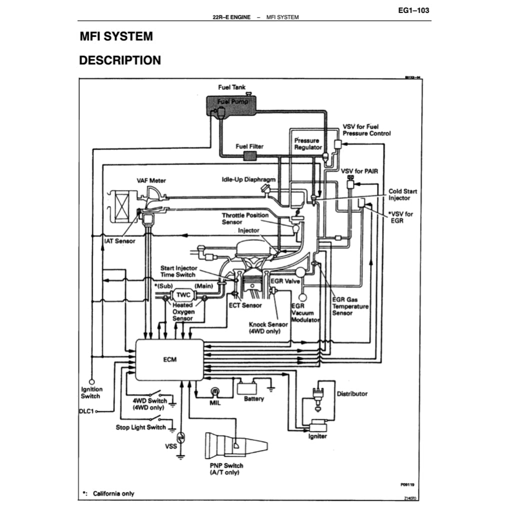
ENGINE FEATURED IN THIS MANUAL: 2.4 L 22R-E I4 & 3.0 L 3VZ-E V6
REFERENCE POWERTRAIN
Engine
Gasoline:
2.0 L 3Y I4
2.2 L 4Y I4
2.4 L 22R-E I4
3.0 L 3VZ-E V6
Diesel:
2.4 L 2L-TE turbo I4
2.4 L 2L-T(II) turbo I4
2.8 L 3L I4
3.0 L 1KZ-T turbo I4
3.0 L 1KZ-TE turbo I4
Transmission
5-speed manual
4-speed A340H automatic
Share








